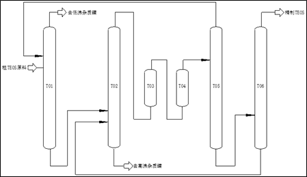
工艺采用吸附及多塔减压连续精馏工艺,作用为分离金属离子、四氯化硅、乙醇、乙醚、一甲氧基三乙氧基硅等组分杂质并除去各种金属杂质,得到电子级正硅酸甲(乙)酯(TMOS/TEOS)产品。


该工艺中吸附柱设置在精馏塔前段,初期即可除去部分金属离子(及部分难以采用精馏脱除的金属离子),确保产品质量达标。



image.png

   (正硅酸乙酯工艺流程简图)

        

1764745648290883.jpg

年产10000吨电子级正硅酸乙酯项目全景图


1764745813674173.jpg

(电子级正硅酸乙酯储存区)


联系电话:陈女士:18301178266(商务)

    陈先生:15021738070(技术)